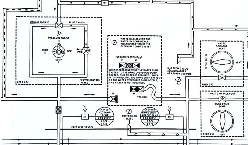
Apollo 13 Flown Water Schematic
This Water Schematic was flown around the Moon during the
Apollo 13 mission in April 1970
PRICE - SOLD
If you would like to purchase this page, please use the 'Buy Now' button below

Ships from the USA
This schematic measuring 20.25" (with tab) x 10.5". flew around the Moon inside the crippled Apollo 13 Command Module, Odyssey in April 1970. The schematic details the CSM Water and Waste Management System.
The schematic has been hand signed and inscribed by Apollo 13 Commander, Jim Lovell and Apollo 13 LMP Fred Haise who added, "Flown To The Moon on Apollo 13"
Free Shipping within the USA



The photo below shows the original 100 page Apollo 13 CSM Systems Data Checklist Checklist from which the Water Schematic came from
Contact Us
All design and images © moonpans.com
The schematic has been hand signed and inscribed by Apollo 13 Commander, Jim Lovell and Apollo 13 LMP Fred Haise who added, "Flown To The Moon on Apollo 13"
Free Shipping within the USA



If you would like to purchase this page, please use the 'Buy Now' button above
The photo below shows the original 100 page Apollo 13 CSM Systems Data Checklist Checklist from which the Water Schematic came from

If you have any questions email us
To be notified of future items like this one Join Our Mailing List
More Apollo Flown Items
Contact Us
All design and images © moonpans.com

